GRUNDIG SV2000 Verstärker

      GRUNDIG SV2000 Verstärker

      Hallo HiFi-Freunde,

      den Grundig SV2000 haben wir immer wieder einmal hier erwähnt, die Herausforderungen seiner sehr flachen Bauform für die Entwickler genannt und Details gelobt, aber - so glaube ich - hier noch nie vorgestellt.
      Mit seiner Bauhöhe von gerade mal 5cm ist er fast so flach wie eine "1U" Komponente für die 19" Technik. Dennoch hat er es in sich. Bei beachtlicher Leistung, die durch einen ebenfalls extrem(!) flachen großen Schnittbandkernnetztrafo im Zentrum des Gerätes und zwei symmetrisch links und rechts frei liegende große Kühlkörper ermöglicht wird, hat er eine eines großen Vollverstärker würdige Ausstattung an Ein- und Ausgängen, eine sehr ästhetische reduziert und geradezu klassisch gestaltete Front, eine 3-Band Klangregelung und viele nützliche Details. Das alles bei minimalem Platzbedarf.
      Die überragende Leistung der Entwickler besteht nun darin, dass all das praktisch ohne Kompromisse bei der Schaltung, der Konstruktion, dem thermischen Design und der technischen Leistungsfähigkeit realisiert wurde.

      Ein Blick ins offene Gerät zeigt sofort, WIE durchdacht das ganze Konzept ist, mit welcher Detailversessenheit hier konstruiert wurde und wie hochwertig und mit welchem aus späterer Sicht enomen Materialaufwand der Verstärker letztlich gefertigt wurde.



      -Viel Metall für eine stabile Konstruktion, zwei Relais für die beiden Lautoprecherpaare direkt an den Buchsen, der Eingangswahlschalter direkt an den Eingangsbuchsen über Bowdenzug betätigt, ebenso der Monitorschalter, Aufsätze auf den superflachen 6800µF Ladeelkos der Endstufenversorgung, die als Halter für Züge und Leitungen dienen, aufwändige Mu-Metallabschirmung rund um den Netztrafo, stabile Montage des Trafos über zwei Traversen, geschirmter Phono-Vorverstärker, solide Thermoschalter an den Kühlblechen der Endstufen (Grundig-typisch), sehr reichlich dimensionierte Emitterwiderstände thermisch mit Kupfermanschetten mit den Kühlblechen gekoppelt, eine praxistaugliche Mischung von Cynch- und DIN-Buchsen...usw...usf...

      Im Moment beschäftige ich mich mit der Schutzschaltung:



      Sie schaltet die Lautsprecherausgänge nicht frei, obwohl an den Ausgängen der Endstufen keine DC nachweisbar ist und die Versorgungsspannungen in Ordnung sind.
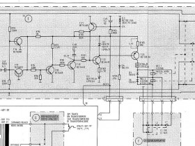
      EIn flüchtiger Test ergab einen Schluss und einen Feinschluss im (rot markierten) T21. Ein Ersatz des Transistors änderte nichts an der Sympromatik.
      Also muss gründlicher nachgesehen werden. Hier ist das Schaltbild der Schutzschaltung:



      Ich werde nun die Spannungswerte überprüfen.

      Die +60V Spannung wird im Netzteil separat erzeugt, sie dient auch zur Versorgung der Schutzschaltung.
      Weiterhin sieht man oben und unten die Leitungen der Endstufenausgänge. Sie werden über R92 und R93 auf DC überwacht.
      Zusätzlich wird über Anschluss "2" (13 im Kabelbaum) aus der AC der der Endstufenversaorgung eine negativwe Spannung über D4 gewonnen, deren korrekte Höhe ebenfalls zur Freigabe der Relais herangezogen wird.
      Die beiden Druckschalter für die Lautsprecherwahl schalten den beiden Relais die Masseanschlüsse der Spulen zu, die positive Spannung der Spulen muss über den T23 aber von der Schutzschaltung freigegeben sein, damit die Relais anziehen können.


      Achim

      Dieser Beitrag wurde bereits 6 mal editiert, zuletzt von „nightbear“ ()

      Gestern Abend habe ich beim Messen den Eingang des Schaltkontaktes eines Relais mit dem Ausgang verwechselt. In Wahrheit IST DC am Ausgang der linken Endstufe.
      Es zeigte sich dann sehr schnell, dass C412 satten Schluss hat. So kam über R413 natürlich satt positive Ub auf den Lautsprecherausgang.





      Ein 47µF von "Ducati". Die sollen besser bei ihren Motorrädern bleiben, da sind sie unschlagbar ;)

      Auf den Endstufen waren insgesamt 6 Ducati mit 47µ und 2 mit 100µ. Die Nennspannung der Ducati ist 40V, im Schaltbild sind 50V angegeben.
      Nun arbeiten die Endstufen mit plusminus 31V, aber wenn kein Gleichgewicht herrscht, kanns auch schnell mal mehr als 40V an den 47µ, die gegen den 0V Mittelpunkt liegen, werden.
      Sicherheitshalber habe ich alle durch 100V Typen (Rubycon ZLH) ersetzt, die auch vom Formfaktor genau passen.



      Die übrige Schaltung des SV2000 ist mit hellblauen Rubycon, ELNA und jeder Menge Nippon Chemicon (orange) bestückt. Die Werte liegen auf dem Punkt - Qualität eben.
      Aber es gab noch 3 weinrote Roederstein vorne im Vorverstärkerteil, wo es am wenigsten warm wird.



      Einer zerfällt oben unterhalb des Deckels, die anderen beiden haben Risse und braune Verfärbungen auf dem Deckel. Beim Linken geht durch die Beschriftung "22/40" schon ein sauberer Riss. Die wurden natürlich alle ersetzt.
      Auch hier wäre zu fragen, ob die Nennspannung von 50V ausreicht, ob beim Einschalten, bevor die Verstärkerstufen durchgesteuert sind, durch die dort liegenden Kapazitäten, die erst aufgeladen werden müssen, nicht kurzzeitig höhere Spannungen (max. 58V) an diesen 4 Stütz- bzw. Siebelkos anliegen können.



      Sehr erfreulich auch, dass alle 4 Roederstein 6800µF 35V noch perfekt auf dem Nennwert liegen.
      Grundig hat hier mit 4 x 6800µF für eine 2x 50W Endstufe gegenüber den Saba 92xx mit wesentlich höherer Ausgangsleistung die doppelte Ladekapazität spendiert!

      Dann erfolgte noch die Neueinstellung der Ruheströme und der Verstärker arbeitet wieder einwandfrei.
      Achim

      Dieser Beitrag wurde bereits 7 mal editiert, zuletzt von „nightbear“ ()

      Hallo Achim,

      ich kenne den SV 2000, wie auch den älteren Bruder V 2000, als äusserst zuverlässige Verstärker. Die Dukati Elkos waren mir bisher auch noch nicht besonders auffällig. Tatsache ist, daß aufgrund der flachen Bauform die Belüftung der beiden Endstufenplatten nicht so gut sein kann und die Elkos dadurch ein paar Grad mehr Betriebstemperatur haben. Daher ist bei einer Revision des SV 2000 immer eine Erneuerung der Kleinelkos auf den Endstufenplatten angeraten. Sonst ist aber die Wärmeabfuhr durch die hier komplett aussen liegenden Kühlkörper auf beiden Seiten , die sich auch optisch gut machen, optimal gelöst.

      Überhaupt steckt im SV 2000 einige an kontruktive Innovation...

      - mittig abgesenktes Bodenblech, damit trotz der flachen Bauhöhe noch ein grosser Schnittbandkerntrafo hereinpasst
      - besondere Abschirmbleche am Trafo, um das Streufeld zu verringern
      - Endstufe-Ladeelkos direkt auf den Endstufenplatten
      - separate Gleichrichter für beide Kanäle
      - vorbildliche Service- Zugänglichkeit
      - hohe Leistung von >50W Sinus/Kanal an 4 Ohm

      Ein kleines, wohlklingendes und sehr aufgeräumtes, dicht gepacktes Kraftpaket - um es mal so zu sagen.

      Gruß
      Reinhard
      Hallo Achim.

      Mit Speck fängt man Mäuse...

      Das sie es noch konnten, wenn sie wollten, zeigen diese flachen Kisten.
      Das schon da und dort Spar-Mist eingebaut wurde, das das Gesamtkonzept Leute wie mich nicht mehr erreichen konnte, ist schade, aber auch rein subjektiv. Man hätte auch einfach wie die anderen eine Japsekiste mit dem eigenen Emblem bekleben können oder drei Schaltkreise in ein fast leeres Gehäuse stecken können, hätte auch gespielt.

      Aber man hat lieber das da gemacht und es war objektiv wohl dienlich, dem Ruf, dem Hausrezept und nicht zuletzt dem guten Ton.

      Bisserle Kritik, wer´s ab kann --- (Lesbarkeit verbessert 100319 Jogi)
      Zu den Kondensatoren kann man sagen, so scharf wie man bei den Folien nachgedacht und auf besten Schliff geachtet hat, so gewürfelt erscheint das Konzept der Elkoauswahl.
      Die Freude an sonnenverwöhnten Südland-Elkos ist mir nicht nachvollziehbar. (auskleidender Begleit-Text gestrafft 100319 Jogi)

      Die Potis zeichneten sich dadurch aus, daß sie eine normalkräftige Hand mit Handschuhgröße 10 in das Gerät reinpressen konnte, ..... noch mieser waren nur die ähnlichen Fabrikate in Radiorekordern, einer stand (ist nicht mehr da) noch hier mit persönlich von mir durchgedrücktem Poti ..... (auskleidender Begleit-Text gestrafft, Stand aktualisiert 100319 Jogi)

      Es fehlt weiter eine aktive Balance-Einstellung wie DUAL sie schon seit den Sechzigern verbaute, mit der man Defizite nicht nur durch Herstellen des gleichen Defizites im anderen Kanal, sondenr durch aktive Anhebung auswetzen kann. Der Klangsteller neigt dazu das man mit dem Mittensteller in Verbindung mit den Shelf-Stellern zu hohe Anhebungen partieller Bereiche anstellen kann und damit Konsumer-LS zerstören.

      Pro ----
      Gut ist das die DC-Notbremse offensichtlich wirkungsvoll ist.
      Gut ist die elegante Linie, pure Technik-Schönheit.
      Gut ist ohne probehören zu müssen sicher der Klang.
      Der Aufbau ist vorbildmäßig, zumindest sieht es auf den Bildern so aus.
      Man kann offenbar das gesamte Chassis abgarnieren ohne das die Kiste aufhört zu spielen.
      Das waren die Könige der mechanischen Genauigkeit und Zuverlässigkeit die das konstruierten, wo andere eher sowas wie blecherne Kellerregale zusammen nieteten.
      Sinnvoll angeordnete Doppel-Mono Endstufen bei denen nicht die eine im Störnebel und die andere im Urlaub sitzt.

      Zu machen ---
      Reparieren, ist klar.
      Die komischen Elkos würde ich, wenn sie im Signalweg ihr Unwesen treiben gegen gute und bewährte Standard (Audio-) Typen mit durch die Bank 63/100V ersetzen - wenn sie spielen spielen sie, größeres allgemeines Verzerrungsniveau ist jedenfalls bei diesen Herstellern nicht bekannt. Für mich gilt bei der Spannungsfestigkeit worst-case, was aus dem Netzteil im Fail kommen kann das müssen die auch überleben können, jedenfalls früher (letztlich am Beispiel eines 1969er Grundig Tonbandkoffers aufgezeigt) wußten sie das noch wie man das macht. Außerdem wissen wir ja - neulich von mir dargelegt - das ein ansonsten identischer Elko mit steigender Spannungsfestigkeit immer angenehmere Umgangsformen annimmt.

      So ich muß erstmal was anders machen, Forenurlaub ist nur punktuell unterbrochen, nicht beendet...

      (gestrafft und aktualisiert 100319 Jogi)
      Gruß Jogi,
      der im Forum von jedem dahergelaufenen Neuling verspottet, beleidigt und als charakterlos tituliert werden darf.

      Dieser Beitrag wurde bereits 1 mal editiert, zuletzt von „Jogi“ ()

      Hallo Reinhard und Jogi,

      hier noch ein paar Ergänzungen:
      Die Potis und Schalter sind immerhin von Alps, DER Marke unter den Japanischen Herstellern.
      Die 47µ Ducatis haben alle unter 30µF (ca. 22 - 28µF), haben sich also nicht gut gehalten.
      Die unzähligen Ogangenen sind Nippon Chemicon "LR". Das war eine Serie mit speziell niedrigen Leckströmen, also im NF-, Eingangswahl- und Klangregelteil goldrichtig eingesetzt.
      Zuvor hat man da gerne Tantalelkos verwendet, aber um 1980 gingen die Rohstoffpreise für Tantal durch die Decke. Das dürfte hier beim SV2000 schon gegriffen haben. Da hat man sich nach Alternativen umgesehen...











      Also gerade diese Schaltlereisten mit Zugbetätigung arbeiten präzise und ohne Spiel, haben keine Kontaktprobleme. Sie sind super leichtgängig und fühlen sich an, als hätten sie gar keine Bowdenzüge. Sie sehen aus, wie für dieses Modell produziert.
      Einen Kritikpukt habe ich auch. Das doppelseitig kaschierte Basismaterial. Beim Löten zischt und blubbert es, die Lötstellen werfen Blasen wie Fassbrause und erstarren so.
      Achim

      Dieser Beitrag wurde bereits 4 mal editiert, zuletzt von „nightbear“ ()

      Hallo Jogi,

      in diesem Punkt Widerspruch:

      Du schreibst:
      "Die Potis zeichneten sich dadurch aus, daß sie eine normalkräftige Hand mit Handschuhgröße 10 in das Gerät reinpressen konnte, sich die Achse also praktisch durch die Wurstpelle quetschen ließ, noch mieser waren nur die ähnlichen Fabrikate in Radiorekordern, einer steht noch hier mit persönlich von mur durchgedrücktem Poti, und ich gehe an sowas nie ran wie der Würger von Ditzum. Ein Profi-Musiker, der an einer Fender die Knöpfe innert drei Sessions rundfräsen kann, der macht aus den Dingern Brei. Leider wurde dieses Drehgewürge damals bei fast allen Herstellern (beschränken wir uns auf Großserie) verbaut, außer bei Telefunken und ITT."

      Diese Kritik ist nicht fair. Die im SV 2000 verbauten Potis von ALPS sind sehr stabil. Da lässt sich keine Achse durch die Wurstpelle drücken. Und die gleichen wurden auch von Telefunken in deren Geräten verbaut. Um 1979/1980 waren die industrieweit Standard und nicht schlecht. Wenn man dort etwas kritisieren will, dann dass es "offene" Potis sind, also anfälliger für eindringenden Staub. Mechanisch sind sie sehr robust.

      Vielleicht hast Du sie mit anderen verwechselt?

      Bild des Telefunken RA 200 mit Potis derselben Bauart hier:
      john.ccac.rwth-aachen.de:8000/telefunken/ra200/index.html

      Gruß
      Reinhard
      So ist es hier auch. Keinerlei Probleme, die Schmierung und die Trägheit der Achsen sind perfekt, wie am ersten Tag. Das sind zwar nicht die Studiofader von Alps, aber es ist eine einwandfreie Qualität, die fast 40 Jahre gut überdauert hat.

      Die Printseiten der Platinen wurden noch gereinigt und aufbereitet:



      Danach konnte das Bodenblech wieder angeschraubt werden. Ich habe ihm eine Lackierung angedeihen lassen, weil es doch recht stumpf und durch Fingerabdrücke verunziert war. So ist die Oberfläche geschützt.



      So sieht das fertige Gerät aus:

      Achim

      Dieser Beitrag wurde bereits 1 mal editiert, zuletzt von „nightbear“ ()

      Hallo Freunde.
      Ich will meinem Freund JOGI nichts antun, aber doch was anmerken.

      Ich hatte lange Jahre Erfahrung mit Stereo- und Quadro -Techniken was jede Art von Stellern angeht.
      NSF, RUF mit und ohne Motor, PREH sowie auch LESA Italia.
      Man schickte mich Anfangs 1980 nach Japan, weil wir „das Sagen der Fa.“
      Untermauern wollten. Siehe Visum.
      Man hat mich dort in alle Werke fuer UKW Tuner und Potis geflogen/ gefahren.
      Ich durfte Dinge sehen die Toppsecret waren. Erst dann sind wir 100% ig
      mit HiFi-Stereo ohne PREH, dort eingestiegen.
      Auch ich, bin somit Schuld wenn wir Mist eingebaut haben sollten.

      Decoder (hans)
      Bilder
      • Japan-1980.jpg

        42,29 kB, 600×867, 34 mal angesehen
      Hallo die Runde,

      diese kleinen Stereo-Potis aus Fernost sehen sich oft sehr ähnlich. Es gibt jede Menge Billig-Ruß, der nichts taugt. Aber auf Alps, die immerhin seit den 30er Jahren ununterbrochen in diesem Sektor am Markt sind, lasse ich nichts kommen. Die Produkte sind in der Regel ausgezeichnet und langlebig.
      Auch unsere Hersteller haben uns Drucktastensätze beschert, die große Probleme gemacht haben, auch Preh und Ruwido haben Potis gehabt, die festgefressen sind, Schieberegler mit mechanischen- und Kontaktproblemen, Trimmpotis mit zerbröselnden Schleifern. Da kommt einiges an Ärger und Prolemen zusammen.

      Hans hat einmal ein Foto eines UKW-Frontends von Alps gezeigt - aus dem Vollen geschnitzt, für die Ewigkeit gemacht und mit hochwertigsten Komponenten. Beeindruckend.
      Da kann ich gut nachvollziehen, warum Grundig diesen Bauteilen den Vorzug gegeben hat.
      Achim
      Hallo Hans, lieber Forenfreund.
      Auf garkeinen !!! Fall möchte ich eine Frontlinie zwischen uns aufgebaut sehen.
      (Lesbarkeit verbessert 100319 Jogi)

      Du warst vor Ort, ich habe die Sachen verplant die unsere Materialbeschaffungsabteilung für gut befunden hat, also eine unterschiedliche Ausgangslage, eine die man nicht in Konkurrenz betrachten muß.

      Unser angestrebtes Niveau bewegte sich neben den bereits benannten und bekannten deutschen Herstellern und ihren voll gekapselten Baureihen sowie Bausatzreihen und individuellen Konstrukten auf der Höhe von voll gekapselten Bourns und den vollgekapselten runden (heute) Vishey Typen mit langen Anschlußfahnen oder Lötösen (Typ ist gerade nicht parat).
      Wir planten aber auch in der Regel nicht für Großserien-U-Geräte, der Unterschied im EK der Potis beträgt den Faktor min.10fach.

      Von (angeblich) Alps befanden sich, da schließe ich mich Achim an, viele Fälschungen wie auch Nachbauten in Umlauf die das Bild insgesamt etwas verwässerten. Man wird also viele Nichtoriginale finden, bei Grundig schließe ich aus das man sich darin hätte veräppeln lassen.
      Allerdings erkenne ich in den hier abgebildeten Potis keine der mir vorgelegten Exemplare, hast du zufällig die Serienkennung vorliegen, lieber Hans? RK???
      (aus gegebenem Anlaß Lesbarkeit verbessert 100319 Jogi)
      Bei meinem privaten
      ..... (aus gegebenem Anlaß - später erst bemerkte Provokationsgefahr - entfernt 100319 Jogi)


      Ich beziehe mich mal konkret auf die Typen die ich im Blick habe, wenn ich von Alps Potis in Audiogeräten schreibe, und straffe auf die heute noch zu beziehenden Typen, sonst würde die Liste wohl meterlang, Wertung von -- bis ++ unserer Erfahrungen gleich dahinter:

      RK12L -- V leicht ab- über- durch drehbar, mittig leicht brechende und schnell kratzende Taper, imho Schrott
      RK163 0 für unambitionierte Standardanwendungen brauchbar und haltbar genug
      RK168 + besser als RK163, haltbarer, bessere Kapselung und zusätzlich Motortrieb, aber schlechteres Innenleben als RK271
      RK271 ++ der Audio-Fader schlechthin von Alps, den meisten Geräteherstellern aber zu teuer
      RK097 ++ der Fader für hochwertige Automotive Electronic, standfest und kratzarm über lange Zeit
      RK09/11/14/119 -- siehe RK12L, dreht ein Dreijähriger ab und durch und drückt das Poti in die Pampa durch
      (aus gegebenem Anlaß Lesbarkeit deutlich verbessert 100319 Jogi)

      Hallo Reinhard
      Diese Telefunken Alps-Potis sind am ehesten RK163 und somit auch von mir für brauchbar befunden, braucht man nicht drüber zu streiten, auch nicht darüber das dieses "Werk" für mich schon kein "richtiger" Telefunken mehr ist, das sind schon die Jahrgänge die keine Anmutung und kein Flair mehr ausstrahlen konnten. Aber wie gesagt, rein potibezogen ist das das was (fast)"alle" in diesem Segment so machten.
      (um persönliche Ausschmückungen gestrafft 100319 Jogi)

      ---------------

      Achim, die Schubbänder-Fernantriebe für die Eingangs-Umschalter/Monitorschalter sowie die restlichen Rast-Schiebeschalter sehen wie Alps aus, war damals auch genauso üblich. Marquard war da eher meins - selbstreinigende, spezialbeschichtete Messerkontakte. Signalquellenschalter beschaltete ich mit dc-angesteuerten speziellen Reed-Relais direkt an den Eingängen hinter den Eingangsblockern (HF Saugkreise in PI-Schaltung plus Siferrit "Sechsloc"), zwei Monitore und zwei Kopierschalter waren dabei nötig für meine übliche Anwendung, später als die Menge an Tonbandgeräten ausartete, kamen da mindestens 12 Lineareingänge hinzu und Kopieren und Monitor wichen zwei kompletten, voneinander getrennten Schaltermatritzen die jeweils auf eine Nullohm-Schiene aufliefen (ähnlich Mischpulttechnik).
      Der Schaltteil wurde dann noch später ganz aus dem Verstärker ausgelagert um die Schaltung nicht unnötig komplex werden zu lassen, es kam dann in Top-Boxen die mehrfach erweiterbar, kombinierbar und mit einschleifbaren Effektgeräten frei zu gestalten. Ich trickste damals viel mit den Möglichkeiten der Tonbandtechnik herum - und nein, ich wollte kein zweiter Meek werden, auch erschoß ich nicht wie er meine Vermieterin.

      Dagegen - Schalter und Fernbetätigung - ist nichts einzuwenden, auch die japanesische obere Mittelklasse war damit ausgerüstet, ich hatte erst neulich einen Denon-Vollverstärker auf dem Tisch bei dem das nach über 30 Jahren auch noch alles knarzfrei schalterte.

      Die Kennfarbe der Elkos NiCem ist orange, damit kann man leben, wie du schon schreibst. Die Kopplungen stehen sowieso auch nur in geringer Gefahr mal die volle Betriebsspannung ab zu bekommen und wenn dann hochohmig über diverse widerstandsbehaftete Wege, das bringt sie nicht gleich um.
      Gruß Jogi,
      der im Forum von jedem dahergelaufenen Neuling verspottet, beleidigt und als charakterlos tituliert werden darf.

      Dieser Beitrag wurde bereits 1 mal editiert, zuletzt von „Jogi“ ()

      Hallo Jogi und die Runde.
      Ich weiss nicht genau was Du meinst oder suchst.
      Anbei das Datenblatt der 16mm Klangstellertypen im SV2000
      Den LS-Steller gab es nicht offiziell.
      Dazu ein PREH Standard MONO Poti mit 6mm zum Vergleich der Lager
      decoder
      Bilder
      • ALPS-16mm-Muster-2.jpg

        382,99 kB, 1.344×1.056, 30 mal angesehen
      Dateien
      • ALPS 16mm.pdf

        (129,34 kB, 20 mal heruntergeladen, zuletzt: )

      Dieser Beitrag wurde bereits 1 mal editiert, zuletzt von „decoder“ ()

      Danke, lieber Hans.
      Ich dachte mir das du zu den verbauten Potis Informationsschriften aus jener Zeit hast. Meine "Vorderlist" war es, damit meine Infos zu vergleichen, was ich nun kann.
      Ich erkenne dort einfache Industriestandard-Potis für den Konsumermarkt, noch nichts wirklich herausragendes.
      Deine Abbildungen lassen es klarer erkennen als im Thread. Die überstehenden Pertinaxplatten irritierten da und versteckten die Abschirmbecher.
      Ich denke die schwarzen oder blauen eckigen und vollständig dicht gekapselten 27mm Potis (RK271xxxxx) wie Luxmann sie regelmäßig verbaute waren Grundig zu teuer. (kannst du eher beurteilen als ich)

      Aber sei´s drum, manchmal bin ich auch in solchen Details sehr anspruchsvoll und manchmal laß ich den Lieben Gott einen guten Mann sein.
      Gruß Jogi,
      der im Forum von jedem dahergelaufenen Neuling verspottet, beleidigt und als charakterlos tituliert werden darf.
      Hallo die Runde,

      ja natürlich - Consumerware. Das waren schließlich Consumergeräte der Unterhaltungselektronik, keine High End Schlachtschiffe und kein Studioequipment.
      Saba hat bei allen 92xx Receivern schon ab 1979 alles mit ALPS bestückt.



      Und ich kann mich an keinen einzigen 92xx erinnern (und da habe ich einige gesehen), der Probleme mit den Potis gehabt hätte. Die ALPS waren GUT genug für diesen Zweck und arbeiten bis heute makellos.
      Achim

      nightbear schrieb:

      Und ich kann mich an keinen einzigen 92xx erinnern (und da habe ich einige gesehen), der Probleme mit den Potis gehabt hätte. Die ALPS waren GUT genug für diesen Zweck und arbeiten bis heute makellos.



      So auch bei mir. Und nicht nur Saba 7140, 9240, 9241, 9250, 9260, auch MI 212 und 215 und Grundig R 2000, R 3000, V 2000, SV 2000, V5000, XV 5000, SXV 6000,...Nicht ein einziges mal Potiprobleme. Und alle haben den Typ der von Hans gezeigten ALPS Potis verbaut. Falls über die Jahrzehnte etwas Staub hineingekommen ist und sie deshalb etwas knistern, kann man das ja leicht kurieren.

      Wer an die Achse mit der Wasserrohrzange rangeht, um sie zu biegen, oder wer das Gerät auf die Potiachse fallen lässt, der kann sie so natürlich mit brutaler Gewalt krumm bekommen oder abbrechen. Das ist bei anderen Potis genauso - Ausnahme der ultra-billig Kram mit Plastikachse. Dort schlackerts dafür neu schon.

      Reinhard
      Gucke, Staune, gute Laune.
      Na wenn das so ist können wir getrost wieder andere Aspekte dieses wunderschön aussehenden Verstärkers beleuchten.

      Einzelmeinungen - wie die meine, das innert über 35 Jahren jeder, aber auch wirklich jeder der mir sein Verstärker-Gerät, egal welcher Herkunft, aber immer mit einem solchen relativ einfachen Alps-Steller, anvertraut hat mit welch einer Kardinal-Betriebsstörung auch immer, zusätzlich noch bekannt gab das außerdem noch der Lautstärkersteller wackelt/knistert/aussetzt...
      Ich hake das dann jetzt für mich ab unter "haste nicht gesehen".
      (gestrafft um Ausschmückungen aus dem persönlichen Umfeld 100319 Jogi)

      Hans, "Grundig HIFI ist für alle da" war ein Wahlspruch der mir sehr gefiel.

      Man muß aber unumwunden auch sagen das man die Leute die sich nur Quelle, Neckermann, Bruns oder was es sonst noch so gab kaufen konnten, selbst damit noch nicht erreichen konnte.
      (gestrafft um Ausschmückungen aus dem persönlichen Umfeld 100319 Jogi)

      Richtig blöd fand ich aber diejenigen die deutsches Geld verdienten, keineswegs nur Hungerlöhne oder gar Kinderarbeit, deutsche Arbeitsschutzgesetze in Anspruch nahmen und dann beim Kaufen heimlich mit der Hutkrempe ins Gesicht gezogen beim billigen Jakob Japan-Fernseher kauften
      (gestrafft um Ausschmückung 100319 Jogi)
      Gruß Jogi,
      der im Forum von jedem dahergelaufenen Neuling verspottet, beleidigt und als charakterlos tituliert werden darf.

      Dieser Beitrag wurde bereits 4 mal editiert, zuletzt von „Jogi“ ()

      Liebe Freunde,

      ich hatte schon Poti-Probleme bei vielen Geräten, auch beim 92xx --- allerdings eigentlich nur bei mechanischen Schäden, oder verursacht durch Verunreinigung (besonders bei starker Nikotin- und Teerbelastung). Im letzteren Fall hilft reinigen im Ultraschallbad mit nachträglicher Schmierung mit einem dafür geeigneten Fett. Ich habe eines aus den USA (mal mitgebracht bekommen), das wie Vaseline aussieht, aber etwas zäher ist, zudem säurefrei und nicht kriechend. Etwas fummelig in der Anwendung, aber offenbar stabil --- hatte bisher keine Probleme damit.

      In jedem Fall ist mein Fazit: Bei den hier genannten Geräten enstehen, bei pfleglicher Behandlung, Fehler anderswo ...

      Besten Gruss,

      Michael
    • Benutzer online 20

      20 Besucher