Saba Telewatt TS-100A (neu) - Versuch, ein etwas zerbasteltes Gerät zu retten.

      Saba Telewatt TS-100A (neu) - Versuch, ein etwas zerbasteltes Gerät zu retten.

      Hi !

      Eine kurze Einführung für diejenigen, die sich bisher nicht oder nur wenig mit so einem Thema befaßt haben.

      Der Saba Telewatt TS-100A ist ein relativ alter Verstärker aus den Jahren 1964 - 1970.
      Er war damals mehr oder weniger das Spitzenmodell für die Heimanwender.

      Es gab ihn in zwei Bauserien:

      - Bis Seriennummer 22499 mit einer asymmetrischen Stromversorgung der Endstufe von +48V, 8.000µF Hauptelko und 2 x 2.500µF Ausgangselkos. Ausgangstransistoren waren entweder die SP2213 oder die 2N3615 Germanium-Transistoren. Das Gerät hat eine durchgehende Bestückung mit Germanium-Transistoren.

      - Ab Seriennummer 22500 mit einer symmetrischen Stromversorgung der Endstufen von +/-24V, 2 x 10.000µF Hauptelkos und keine Ausgangselkos. Ausgangstransistoren waren die 2N2147 Germanium-Transistoren. Die Änderung bedingt einen anderen Transformator und zwei Brückengleichrichter mit separaten Siebungen. In den Treiberplatinen werden jetzt Silizium-Transistoren verwendet. Der Rest hat sich nur marginal verändert.

      Aufgrund dieser Änderungen wurden zwischen den Serien unterschiedliche, nicht gegeneinander austauschbare Treiberplatinen verwendet:
      B21A bei der ersten,




      B54E bei der zweiten.




      Auf die sich daraus ergebenden Änderungen werde ich später noch kommen.


      Äußerlich erkennbar ist die zweite Bauserie eigentlich nur - außer an der Seriennummer nach 22500 - an den nachträglich dazugebauten Endtransistoren-Sicherungshaltern hinten auf der Rückseite zwischen den Kühlkörpern, die den an der negativen Betriebsspannung liegenden Transistor pro Kanal absichern sollen. Die Sicherungen, die vorher den gesamten Endstufenkreis abgesichert haben (Lautsprecher-Sicherungen), sind nun nur noch für den jeweils an der positiven Betriebsspannung liegenden Endtransistor pro Kanal umgenutzt worden.



      -----

      Zur Geschichte *dieses* Gerätes:

      Mein Kumpel Holger aus Bad Salzuflen ist ein echter Musikfreak. Kann man nicht anders sagen. Er hat eine Zeit seines Lebens im HiFi / High-End Gewerbe verbracht und gute Technik fixt ihn nach wie vor an. Da sind wir uns sehr ähnlich ...
      Vor einiger Zeit hat er sowas wie eine "Telewatt Phase" entwickelt. Er hatte aufgrund seiner Lebensgeschichte schon ein paar Saba Telewatt Lautsprecher im Besitz und als ihm dann mal irgendwann ein Saba TS-90A angeboten wurde, hat er sich gedacht, daß das eine gute Ergänzung zu den Boxen wäre. Naja. Der Verstärker hatte so seine Macken, also kam er bei mir damit an. Ich habe das Teil einigermaßen zartfühlend und zeitgemäß renoviert (unter anderem mußte die doofe Non-Standard-Strombuchse einer Euro-Kaltgerätedose weichen) und etwa 50 Elkos und eine kleine Grundjustage später spielte der TS-90A wieder sehr schön.
      Bald kam ein FM200A-Tuner dazu. Auch "günstig". Auch "leicht defekt" und auch relativ einfach zu renovieren. Diese beiden Geräte bilden im Moment Holgers "Dream Team", was er mit jeder Box kombiniert, die bei ihm rumsteht. Und das sind einige.

      Dann wurde ihm das Spitzenmodell TS-100A angeboten. Aus Frankreich. Funktionsfähig. Für einen nicht supergünstigen, aber akzeptablen Kurs.
      Als es dann da war, kam schnell die Ernüchterung. Es spielt. Ja. Aber nicht gut. Und auf einem Kanal ziemlich verzerrt.
      Wo kam er damit an ? Richtig: bei mir.

      (Die Seriennummer werde ich noch nachliefern.)

      Aber beim Blick auf die Rückseite fiel mir schon auf, daß da was ganz bestimmt nicht richtig sein kann.
      Wie im vorigen Bild ersichtlich, grinsen einen da zwei MJ15004 Transistoren an. Das sind 250W-Si-Typen - und die haben da ganz und gar nichts drin verloren.
      Der andere Kanal war mit RCA 2N2147 Ge-Transistoren ausgestattet, die aber auch verdächtig neu aussahen. Üblicherweise haben die Endtransistoren dieser Geräte immer eine gewisse "Patina", sind matt und verstaubt und die Schrift zerkratzt. Diese sahen aus, wie frisch in der chinesischen Hinterhoffabrik bedruckt.



      Zudem war an den Treiberplatinen rumgefrickelt worden und auf drei der fünf Steckplatinen saß noch die Mehrheit der alten axialen Elkos drauf, die mir für ihre Ausfallhäufigkeit aus den vorigen Reparaturen (TS-90A, FM200, FM120A, FM2000 ...) sattsam bekannt waren. Da mußte erstmal Klarheit geschaffen werden.
      Ich hab' das Gerät gar nicht erst eingeschaltet.
      Holger hat mit dem Verkäufer konferiert, ob eine Rücknahme in Frage käme, aber das wäre mit erheblichen Verlusten einhergegangen, weil die ganzen Versandkosten aus der Erstattung rausfallen würden und so einen Trümmer nach Frankreich zu verschicken (Versichert natürlich) ist nicht für ein Paar Kröten Fuffzich zu haben.

      Dann war mir bereits aufgefallen, daß dies die spätere Version ist. Wozu mir der Schaltplan fehlte.
      *Das* widerum ist durch den Mit-Forianer volvofan58 (Danke Peter !) gelöst worden, der mir die Unterlagen zukommen ließ.

      Damit war Rückgabe vom Tisch und ich konnte mich in das Abenteuer stürzen ...

      [Fortsetzung Folgt !]
      Hi Reinhard !

      reinhardh schrieb:

      wo genau im Kalletal bist du denn? Bin aus Lemgo, betreibe Werkstatt, Innovative Audio.


      Ich bin gebürtiger Lemgoer (aus der Orpingstraße), wohne in Lüdenhausen und habe meine Bastelbude in Dörentrup-Spork.

      dl2jas schrieb:

      Ich denke, das wird spannend!


      Frag' mich mal.
      Wie es aussieht, hat die Hauptplatine beim Transport einen Schaden erlitten. Heißt: alles, was im Gehäuse drin ist, muß aus dem Gehäuse raus ... (Kopf-auf-den-Schreibtisch-schlagen).

      Aber: das wird alles entsprechend aufgezeichnet. Wenn ich nach dem Basteltag heute später noch Lust habe, bringe ich ein paar Bilder und Anmerkungen über die Ausgangssituation.

      :)
      Idee bei den Endstufentransistoren!

      Bei 2N2147 wird es ein Beschaffungsproblem geben.
      Allgemein ist es bei Germanium nicht mehr einfach.
      Hier eine Quelle, kleiner Händler, der Germanium zu vernünftigen Preisen hat:
      mos-electronic-shop.de/germani…cf32b94cd573447ecf0ef2ef1
      Da lächelte mich was wie ASZ16 an, passt von den Daten brauchbar.
      Vermutlich würde ich damit beide Endstufen damit bestücken.
      Die intakten 2N2147 kann man aufbewahren oder an ein Mitglied in Not weitergeben.

      Andreas
      Was bedeutet DL2JAS? Amateurfunk, www.dl2jas.com
      Hi Andreas !

      Es gibt Angebote. Zum Teil von seriösen Firmen, wie DigiKey, Jotrin oder LittleDiode. Die wollen aber gleich 30 Ocken für einen.
      Da bin ich von der These ausgegangen, daß die den Kram ja auch irgendwo herkriegen müssen und da die Transis nicht mit einem expliziten Hersteller angegeben sind, können die nur aus Kinesien kommen. Oder anderswo aus dem fernen Osten. Also habe ich was gemacht, was ich bisher immer vermieden habe: ich habe mich bei AliExpress angemeldet und eine Viererbande 2N2147 aus China bestellt - bei einem größeren Lieferanten, der angeblich über 1.900 davon am Lager haben will.

      Das dahinterstehende Kalkül ist folgendes:
      - wenn das eine der Quellen ist, aus der sich die "anderen" bedienen, dann kriege ich das gleiche Zeug, nur zu einem Bruchteil des Preises.
      - wenn das irgendwelche Fake-Transis sind, kriege ich das auch schnell raus. Dann ist mein bisheriges Vorurteil wieder mal bestätigt
      (Ich habe neulich noch jemanden gewarnt, einen Schwung LM1011 Dolby-ICs von dort zu kaufen. Keins funktionierte ...)

      Wenn alle Stricke reißen, muß ich mir eben überlegen, an welcher Stelle man am besten ansetzt, um z.B. MJE2955 oder sowas zu verwenden.
      Das Problem ist, daß die Treiberplatine auf Ge-Transistoren ausgelegt ist, auch wenn da Si-Transis draufsitzen.

      Aber das steht im Moment noch gar nicht zur Debatte. Gucken wir erstmal weiter, daß ich das "Grundgerippe" zum Laufen kriege.

      :)
      [Fortsetzung folgt hier !]

      So. Zeigen wir mal, womit wir es zu tun haben.



      Die Vorderseite und die Rückseite.

      (Ja - und ich weiß, daß die Bilder nicht besonders sind.)




      Das Typenschild und schließlich die Seriennummer.


      Bei der Inspektion habe ich noch was lustiges entdeckt.
      Die Sicherungen zum Schutz der Endtransistoren sind allesamt *Träge* 1.6A Typen.

      Grundsätzlich werden Sicherungen mit unterschiedlichen Auslöse-Charakteristika angeboten.
      Die am weitesten verbreitesten sind nach internationaler Norm mit den Buchstaben
      F - fast / Flink
      M - medium / Mittel
      T - time-lag / Träge
      versehen und man sollte das auch beherzigen, wenn in einer Anleitung oder auf dem Typenschild nach *Flinken* Sicherungen verlangt wird.

      Ich will euch jetzt nicht im Detail damit langweilen. Das gibt's alles im Internet zu lesen.
      Aber es ist schon mal sehr bezeichnend für einen Rundum-Sorglos-Ansatz, ein Gerät "instandzusetzen", wenn man nicht mal die korrekten Sicherungen verbaut.


      [Fortsetzung folgt !]
      Hi Andreas !

      dl2jas schrieb:

      Da lächelte mich was wie ASZ16 an, passt von den Daten brauchbar.
      Vermutlich würde ich damit beide Endstufen damit bestücken.


      Unabhängig von der laufenden China-Ermittlung werde ich davon auch mal ein Quartett bestellen. Ich hätte noch AD133 (die mit den drei dicken Stelzen) im Sortiment, habe aber nur drei gefunden. Zwei, die mit in dem Beutel waren, sind tot. Einfach so. Das spricht nicht für eine lange Freundschaft ...

      Wollte mal eben was essen, Käffchen trinken und dann die nächste Fortsetzung schreiben.

      :)
      [Und die nächste Fortsetzung !]


      Gucken wir uns erstmal an, was uns die vorigen Restaurateure hinterlassen haben.



      B54 Treiberboard links und rechts.

      Rechts ist der originale 40319 durch einen Plastiktransistor ähnlich BD140 ersetzt worden.

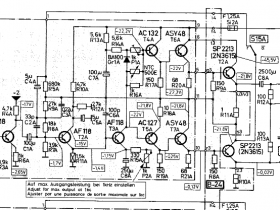
      Im Gegensatz zu den Treiberboards der ersten Generation gibt es hier nur Si-Transistoren, die sich in drei Stufen aufstellen und nicht in fünf, wie auf dem Ge-Transiboard. Ein kurzer Blick auf den Schaltplan:



      Eingangstransistor ist ein BC108 im Metallgehäuse. Auf den Boards sitzen zwei von unterschiedlichen Herstellern, die aber ziemlich ähnliche Daten haben. Wenn mich das beißt, habe ich irgendwo noch NOS Metallgehäuse BC108 von Signetics glaube ich. Der nächste im Bunde ist ein kleiner 1W 40319-PNP im TO5-Gehäuse. Der wirkt auf einen Gegentakt-Treiber aus einem 40314 (NPN) und einem weiteren 40319 (PNP).
      Die 40xxx Serien bei RCA kamen mal zu einer Zeit, als es bei denen Mode war, ganze Transistorsätze "for audio purposes" rauszubringen und zu bewerben. Der 40314 ist ein umgelabelter 2N3053, der 40319 ein 2N4037. Berühmtestes Familienmitglied war der bei vielen Wega-Receivern eingesetzte 40636 - ein umgelabelter 2N3055.

      Man kann die durch 2N2218 / BC141 (NPN) und 2N2904 / BC161 (PNP) ersetzen. Ich habe den originalen 40319 und den Plastiktransistor zur Vereinheitlichung durch BC161-16 ersetzt. Die beiden Gegentakt-Transis auf jedem Board waren okay und sind drin geblieben. Sie *würden* gegen BC141 / BC161 ausgetauscht werden, wenn eine Umrüstung auf Si-PNP Endtransistoren zur Debatte stünde. Da braucht es ein bißchen mehr Power und etwas mehr Querstrom wo die 2 Watt BC's besser aufgestellt sind.

      Als nächstes: das B20 Filterboard.



      Sie haben ein paar Elkos getauscht, aber ausgerechnet die fehlerträchtigen rosa "Schweinchen-Elkos" dringelassen. Das nenne ich mal inkonsequent.
      Wie gut die noch sind, zeigt dieses Bild hier:



      10µ sollte er haben - 0.5 ... na fast 0.6µF hat er noch. Sind inzwischen alle rausgeflogen.

      Aber schlimmer geht immer:



      Zur Linken das B18 Board (Mikro- und Phono-Vorverstärker), zur Rechten das B55 Board (Klangregler-Zwischenverstärker).
      Da sitzt der gesamte alte Murk noch drauf. Ein Wunder, daß überhaupt noch irgendwas aus dem Gerät rauskam.



      "Ich war einmal ein blauer, axialer Valvo 100µF / 15 Elko ... "

      346nF hatte er noch aufzubieten. Allerdings war das auch der einzige wirklich krasse Ausreißer auf dem B55 Board.
      Die anderen hatten noch rund um 100µF, zum Teil aber mit höheren ESR-Werten und Verlustfaktoren. Ein Grund, die Elkos immer mindestens einseitig aus dem Board zu löten, einmal kurzschließen und nachmessen.

      Mir sind nun blöderweise die 100µF Elkos ausgegangen (waren produktive Wochen ...) und ich habe erstmal nur diesen einen ziemlich ganz toten getauscht, damit es irgendwie weitergehen kann. Sobald die neue Lieferung kommt, werden die aber alle ersetzt und zum Glück sind die Boards leicht entnehmbar.

      Zum bitteren Ende:



      Das Reglerboard mit den verbliebenen sechs rosa Schweinchen. War denen wohl zu mühselig, das auszubauen. Die Knöpfe müssen alle ab, die Frontplatte runter, die Potis aus der Zwischenplatte raus und vorne die beiden Haltemuttern ab, die das Board an der Front festhalten. Das sieht dann am Ende so aus:



      Da hatte ich schon zwei der sechs ersetzt.

      Ja - nun sind zehn Bilder im Sack und ich mache mal eine kleine Pause.
      Ich muß mir die Haare waschen, damit ich morgen nicht so spackelig bei den Kunden auflaufe und ich muß noch ein paar Bilder vom weiteren Fortgang machen.
      Und das wird vermutlich noch eine kleine Weile dauern, während ich mir die Lieferkette um den Hals lege.

      Aber:

      [Fortsetzung folgt !]
      Hi Andreas !

      dl2jas schrieb:

      Frage nebenbei, wo bestellst Du axiale Elkos zu vernünftigem Preis?


      *Das* ist ein Problem.

      Bei den großen Reichelt und Conrad gibt es noch die schönen blauen Vishay.
      Die nehme ich, wenn ich unbedingt axiale Elkos verwenden *muß*.
      Ansonsten adaptiere ich radiale Elkos. Was in den meisten Fällen geht, wenn die Anschlußbeine lang genug sind.
      Nur: "vernünftig" sind die aufgerufenen Preise sicher nicht.

      Von den anderen angebotenen Axialen aus obskurer China-Produktion lasse ich lieber die Finger.
      Für Frequenzweichen gibt's ja zum Glück was von Intertechnik, Visaton oder sogar Mundorf, da habe ich immer in Kerpen bestellt. (Das ist gleich um die Ecke, wo der deutsche Firmensitz der Butze ist, für die ich seit fast 37 Jahren arbeite ...)
      Gerade dafür kaufe ich nix vom freundlichen Chinamann - obwohl Du heute auch nicht mehr weißt, wo "Qualitätshersteller" fertigen lassen. Aber da gehe ich davon aus, daß sie, um ihren guten Ruf nicht zu ruinieren, immer noch sowas, wie eine Qualitätskontrolle durchführen. Allerdings spielen Frequenzweichen von Boxen bei mir nicht mehr so eine dominante Rolle, wie in den 90ern beispielsweise. Davon habe ich mich entwöhnt ... Sozusagen.

      :D
      Axiale Kondensatoren werden in D noch von Fischer und Tausche und von Frolyt angeboten, und wohl auch hier produziert. Einige sind bei Buerklin im Sortiment, wenn man einen Laden hat, kann man aber u.U. auch direkt dort bestellen.

      Ich habe bisher mit beiden Firmen gute Erfahrungen gemacht, auch mit dem Service von dort. Vishay beschaffe ich mir auch zuweilen, und ich habe bisher auch schon öfter mal ältere NOS Typen eingesetzt, bislang ohne Probleme ... man kann die ja vor dem Einbauen testen.

      Besten Gruss,

      Michael
      Hi !

      reinhardh schrieb:

      Und dein Bekannter ist Holger P. aus der Heldmannstrasse? Den kenne ich auch und er mich.


      Schrieb er mir schon. Ist eine kleine Welt ...

      kugel-balu schrieb:

      Axiale Kondensatoren werden in D noch von Fischer und Tausche und von Frolyt angeboten, und wohl auch hier produziert.


      Einiges ist davon auch - meine ich - bei Reichelt und Conrad im Programm. F&T hat meiner Erinnerung auch noch dicke Elkos mit Anschraubgewinde im Programm. Die hatte ich mal für eine Dual-CV1600-Renovierung bestellt.

      Bürklin hat auch noch einen Teil der Vishay-Palette im Programm.

      :)
      [Kleine Fortsetzung kommt hier !]

      Eigentlich sollte ich jetzt schon an der Matratze horchen, ich habe morgen Münster und JVA Vechta auf dem Zettel und das ist viel Fahrerei.
      Aber weil ich *sowieso* noch das Firmen-Notebook durch ein Update jagen muß, habe ich noch ein paar Minuten.

      Ich schrieb ja, daß ich vermute, daß es Risse in den Lötungen der Steckkartenverbinder gegen das B56 Hauptboard gegeben haben könnte und dazu muß *alles* aus dem Chassis raus. Na. Fast. Der Trafo und die Platte mit den Hauptelkos und Gleichrichtern bleibt erstmal drin. Aber das Reglerboard B22 und die darunterliegenden Schalterboards B23 (rechts) und B25 (links) müssen raus.

      Dabei bin ich auf das hier gestoßen:



      Die beiden frontseitigen Einsteller für den Pegel des Phono-1 sind generös totgelegt. Die schön in Isolierschläuchen endenden Kabel sind von den Poti abgenommen, verdrillt und verlötet worden. Ja. Das macht Sinn. Habe ich inzwischen schon wieder entisoliert, entlötet, entdrillt und wieder an den Potis angelötet.
      *Sollte* damit am Ende wirklich was nicht stimmen, muß man das vernünftig lösen, nicht auf "Quick & Dirty".

      Nächster Problempunkt ist ein Sirren, Brummen, Rumpeln in der Stromversorgung zu den Vorstufen.
      Beim Prüfen der -18V ist mir als erstes mal aufgefallen, daß dort ein 1000µF axialer Blaumann drinsitzt, der laut Aufdruck nur bis 15V Nennspannung betrieben werden sollte.




      Ausgelötet, getestet ...




      Ich sach' mal: "Frisch" ist auch ein bißchen was anderes.
      Gargekocht würde es eher treffen. Ein 15V-Elko in einem 18V-Kreis ? Der versorgt den Mikro- und Phono-Vorverstärker B18. Und - ja - ich habe mal in meinen Fotos gewühlt: der ist genauso im TS-90A anzutreffen. Da waren die Elkos laut Messung aber noch recht gut aufgestellt.
      Na - mal weiter messen .... Bingo hinten links:




      Der Elko für den -22.5V-Kreis, der die restlichen Vorstufen bedient. Der fällt schon in die Rubrik "Ziemlich ganz tot".
      Also habe ich die fünf Elkos für die Stromversorgung der Vorstufen neu gemacht. Vier davon auf dem Hauptboard. 2 x 250µF / 40V einer davon am Gleichrichter - jetzt beide 220µF, 3 x 1000µF / 40V alle axial, damit es keine Platzprobleme gibt.


      Und damit es nicht langweilig wird, gibt es hier noch Bilder von den renovierten Steckkarten:



      An den B54 Treiberkarten hat sich nicht wesentlich was getan. Ich habe die Kondis und die Gegentakt-Treiber sowie die drei mit Schellen am Kühlkörper festgeschraubten Dioden geprüft. Der T2 ist jetzt jeweils ein BC161-16 und sie haben einen hübschen roten Abstandshalter bekommen. Die T1 sind in ihrer Lage begradigt und geprüft worden. Sie dürfen erstmal bleiben, bis ich Gelegenheit hatte, das ganze Ensemble mal "durchzusingen", um zu gucken, ob sich irgendwo Kanaldifferenzen aufbauen.



      Das B20 Filterboard hat jetzt komplett neue Elkos ...



      ... wie auch B18 Mikro- und Phono-Vorverstärker und das B55 Verstärkerboard. Heute konnte ich die neue Elko-Lieferung von der Packstation abholen.

      Ich habe mir eine feste Umleitung auf eine Packstation eingerichtet. Da ich tagsüber sowieso unterwegs bin, wenn der Lieferator von DHL kommt - und ich keine Lust habe, am nächsten Tag die Irrfahrt durch die Postfilialen zu machen (in Kalletal / Hohenhausen gibt es keine Filiale mehr), ist das der einfachste Weg.
      Sonntag bestellt, Montag angekündigt, Dienstag war das Zeug da.


      Für heute war es das erstmal.

      Weiß' nicht, wie ich morgen Bock habe. Die Netzbuchse will ich gegen Euro-Kaltgeräte auswechseln und die alten Transis aus den Kühlkörpern ausbauen.
      Dann mal durchmessen, gucken, ob noch was zickt und auf die neuen Transis warten. An sich hat die Treiberstufe genug Leistung, um damit einen 600-Ohm-Sennheiser zu betreiben. Da könnte ich mir schon mal den vorderen Teil der Verstärker angucken, ob da noch ein Problem besteht. Und wie die Stromversorgung jetzt aussieht. Ob es noch Brumstörungen gibt. Vorsichtshalber habe ich schon mal ein Duo 10.000µF / 40V mit Schraubbefestigung mitgeordert, falls die beiden "Filmdosen" innen drin Zicken machen. Und ein Paket flinke Sicherungen.

      :)

      [Wie neulich: Fortsetzung folgt !]
      Hi Peter !

      volvofan58 schrieb:

      Sehr schön geschrieben, ich bin gespannt wie es weiter geht.


      Danke sehr.
      Sprache in Schrift und Wort ist ja auch eine Art Kunstform - und etwas unterhaltsam soll es schon sein.

      Ich bin auch mal gespannt, wie es weitergeht.
      Der eine Kanal mit den Si-Transis hat zwar Vollwelle gemacht, aber durch die falschen Arbeitspunkte sind im Nulldurchgang ziemliche Störungen zu sehen, weswegen der grauselig klingt.
      Bei dem Kanal mit den Ge-PNPs ist der eine Transi praktisch tot. Der hat im leisen Betrieb nur auf der Treiberstufe gelaufen und wenn man mehr Stulle gegeben hat, sind die Verzerrungen immer größer geworden. :(

      Inzwischen ist die Lieferung ASZ1017 angekommen, die ich alternativ auch bestellt hatte, aber die Transis haben eine Grundverstärkung von gerade mal um 30 herum. Die 2N2147 sind mit "minimum 100" angegeben. Mal gucken, wann die Transis aus Kinesien ankommen. Versand ist schon angekündigt, aber es ist ein langer Weg von da nach hier ...

      Alternativ-alternativ habe ich noch einen Bestand an z.B. AU-108 und Konsorten, die spannungs- und stromseitig bestens passen würden. Aber auch die haben eine ziemlich niedrige Grundverstärkung von 25 - 40, was gemessen an der sehr einfachen und mager ausgelegten Treiberstufe vermutlich viel zu wenig sein dürfte. Ich muß mal den überlebenden 2N2147 aus der Bestückung in den Tester spannen, was der so liefert.

      Ich versuche mal, kurzfristig wieder eine Fortsetzung in die Runde zu werfen.

      :)
      Moin Peter,

      es ist in diesem Forum sehr angenehm, dass viele Autoren gescheite Texte verfassen, inhaltlich und sprachlich. Das sticht hervor, und ist gut so !

      Was Dein Problem betrifft: Den letzten der Mohikaner mal zu vermessen wäre sehr gut, denn wie ich im Netz nach einer kleinen Suche gesehen habe, ist Dein Problem gar nicht selten. Es gibt offenbar so einige Geräte mit diesem Transistor, und andere Betroffene haben auch schon versucht, den Ausgang auf Silizium umzustricken. Auch das sollte hier eigentlich kein Problem sein, wenn einer unserer erfahrenen Simulateure die Schaltung mal eingeben und schauen, was bei Umstellung auf Silizum zu ändern ist. Jedenfalls wird es dann mit der Stromverstärkung kein Problem mehr geben.

      Welche anderen Vergleichstypen in Germanium sind denn bekannt ? Auch das könnte ja helfen.

      Besten Gruss,

      Michael

      Dieser Beitrag wurde bereits 1 mal editiert, zuletzt von „kugel-balu“ ()

      Hi Michael !

      kugel-balu schrieb:

      Was Dein Problem betrifft: Den letzten der Mohikaner mal zu vermessen wäre sehr gut, denn wie ich im Netz nach einer kleinen Suche gesehen habe, ist Dein Problem gar nicht selten.


      Nee, ist es nicht. Generell sind sehr alte Geräte mit Germanium-Bestückung in jeder Hinsicht sehr verwundbar.
      Die Transis sind empfindlich gegen Überspannung, laufen thermisch gerne weg und haben "Streudaten", wo man die Angaben im Datenblatt bestenfalls als grobe Orientierung betrachten kann. Ist man auf einigermaßen identische Werte angewiesen - wie z.B. in einem Tuner oder Stereoverstärker - hilft nur Ausmessen aus einer größeren Menge.

      Wobei "größere Menge" dann auch mal nur vier Stück sein kann und man die Wahl zwischen Durchfall und Erbrechen hat und diejenigen selektieren muß, die nach Lage der Dinge das kleinere Übel darstellen. Bei einigen Schaltungen kann man sich drumherummogeln.

      Im Dual-Board sehr beliebt ist der Dual 701 - Duals erster Direktantriebler.
      Die Motorelektronik ist als Block von Papst entwickelt worden ... irgendwann Mitte / Ende der 60er. Da wüten als Spulentreiber und Stromregler fünf AC188K PNP im Kühlklotz. Die haben die häßliche Angewohnheit, sehr spröde Anschlußdrähte zu haben. Bei der nach 50 Jahren unweigerlich fällig werdenden Revision des Motorboards brechen die Drähte den Restaurateuren regelmäßig dicht am Gehäuseboden ab. Und dann ist Arschkarten-Derby. Zum Glück werden die thermisch nicht hoch belastet und der Kühlkörperklotz dient eigentlich auch nur als probater Befestigungspunkt. Man kann die alle fünf durch Silizium BC327 ersetzen. Man muß dann zwar ein, zwei Parameter mit Gefühl und Wellenschlag etwas nachtrimmen, aber *technisch* hat man dadurch keinen Nachteil. Man muß das Pinout etwas hindrehen, aber das ist auch das größte Problem dabei.

      So: zurück zum Saba Telewatt TS-100A neu.

      Vorgesehen sind die 2N2147 Transistoren.
      Bei denen stimmt mich etwas bedenklich, daß deren Ptot mit nur 12 Watt angegeben ist, dafür aber ein hfe von "minimum 100" haben sollen. Beim Vorgänger mit den Ausgangselkos wüteten dagegen 2N3615, die mit Ptot 77 Watt angegeben sind - und einem hfe von >30 ... 8|

      Ich versuche mal die "Originale" und mögliche Alternativen in Tabellenform aufzulisten.


      2N2147
      2N3615
      AL102-5
      AL103-5
      AD133-4
      ASZ1017

      Ptot
      12
      77
      30
      30
      36
      22.5
      W
      Ucb
      75
      80
      130
      100
      50
      80
      V
      Uce
      50
      50
      60
      40
      32
      20
      V
      Ic
      2
      15
      6
      6
      15
      6
      A
      ft
      1
      0.3
      2
      1
      0.3
      0.25
      MHz
      hfe
      >100
      30
      >60
      >60
      >50
      >20



      In Rot unterstrichen habe ich Werte markiert, die mir beim im Original verwendeten Transistor schon mal irgendwie merkwürdig vorgekommen sind und "im weiteren Feld" sind mit rot Werte markiert, die den betreffenden Transi eigentlich schon disqualifizieren ... sofern ich nicht was wesentliches übersehen habe oder es sich dabei um Transikriptionsfehler handelt.

      Insbesondere die Verlustleistung des 2N2147 und dessen magerer Kollektorstrom sprechen eigentlich nicht dafür, daß die Endstufe sehr belastungsfähig ist.
      *Insbesondere* bei einer symmetrischen Versorgung und ohne Ausgangselkos. Da wird ein Lautsprecher, dessen Impedanz in bestimmten Frequenzbereichen "in den Keller fällt" schnell zu einem Killer. Gut: sie haben jeden Transistor im Kollektorkreis durch eine flinke 1.6A Sicherung geschützt ... aber wenn das wirklich funktioniert hat, wieso hat mein Patientengerät dann 1.6A *Träge* Sicherungen drin gehabt und keinen einzigen originalen Endtransistor mehr ?

      Für den 2N2147, dessen Vorteile eindeutig in einer guten Spannungsfestigkeit und hoher Verstärkung liegen, sind in meinem antiken döv Tabellenbuch die Typen AL103, AUY22, AUY28 genannt. Den AL103 habe ich drin. Der ist nur in der Verstärkung etwas unterlegen.
      Der AUY22 ist mit 36 Watt, 80 / 60 V und 8A deutlich besser, mit ft von 0.3 MHz und vor allem einer hfe von >12 schlechter.
      Der AUY28 ist mit 30 Watt, 90 / 65 V und 4A gelistet. ft ist mit 0.12 MHz lausig und die hfe mit >20 auch nicht wirklich berauschend.
      In meiner Erinnerung ist noch der AD167 enthalten: 27 Watt, 75 / 50 V und 5A, ft ist nicht gelistet, hfe soll >100 sein.

      Im Backlog ist ein Quartett 2N2147 aus Kinesien. Ich hoffe mal, daß die dieser Tage irgendwann eintrudeln und ich die mal ausmessen kann, wie die sich verhalten.
      Ansonsten würde ich den Versuch wagen, den zwei weiteren aufgefundenen AD133 den dritten Anschluß zu kappen, den auf die Grundplatte runter zu fräsen und vier Stück davon zu verbauen. Der Wert für die Maximalspannung zwischen Kollektor und Emitter ist mit 32V ziemlich niedrig. Bei einem Gegentakt-Verstärker, wo man den "maximum swing" ausnutzen will, sollte der Wert größer als die Summe der Betriebsspannungen sein - also mindestens 48V in dem Fall.
      HmmHmmHmm ... ?(


      Überlebendes Exemplar: der -offensichtlich- "neue" 2N2147 aus dem Gerät ist gestern abend auf dem "Sadik-Tester" mit hfe 54.4 getestet worden.




      Und ein Bild wollte ich noch nachreichen.
      Der TS-100A hat jetzt schon mal eine Euro-Kaltgerätebuchse verpaßt bekommen. Für den zugehörigen FM2000-Tuner habe ich noch ein entsprechendes Kabel mit den antiken Steckern gebaut, was von unten nach oben reicht und man den Tuner über den Verstärker mit einschalten kann.




      :)


      kugel-balu schrieb:

      Es gibt offenbar so einige Geräte mit diesem Transistor, und andere Betroffene haben auch schon versucht, den Ausgang auf Silizium umzustricken.


      Für einen Ge-Endtransistor hat der eine verdammt hohe Verstärkung. Das war selbst bei den Japanesen nur sehr selten anzutreffen. Das widerum vereinfacht die Treiberschaltung, man kommt mit kleineren Transistoren hin und kann eventuell eine Stufe einsparen. Das haben sie beim B54 Treiberboard gegenüber dem alten B21-Board ja gemacht. Da liegt der Gegentakt-Treiber (also: die Phasenumkehr und Ruhestrom-Regelung) eine Stufe zurück und sie haben noch ein Paar zusätzliche ASY48 quasi in Darlington-Anordnung dazugepackt, um die ">30" Verstärkung der 2N3615 aufzuholen.

      Von der Sache her sollte man damit auch Si-PNP treiben können. Man müßte die beiden 22-Ohm-Widerstände für die Basis-Emitter-Vorspannung vielleicht eine Nummer größer wählen, um statt 0.2V Abfall an der Basis auf 0.7V rauszukommen. Der Stellbereich der Ruhestrom-Einstellung müßte sogar dafür ausreichend sein, da ja die Gegentakt-Treiber 40319 und 40314 auch Si-Transistoren sind und der Grundbereich über drei BA103-Dioden erzeugt wird. Das wird in anderen Verstärkern mit 3 Stück 1N4148 gemacht und reicht vollkommen aus.

      :)

      Dieser Beitrag wurde bereits 1 mal editiert, zuletzt von „Wacholder“ ()

    • Benutzer online 7

      7 Besucher