Hallo, heute habe ich mal ein Problem bzw. benötige einige Tips:
Ich versuche seit geraumer Zeit ein SABA Triberg WU52 zum Leben zu erwecken, allerdings hänge ich ab folgender Stelle zur Zeit fest:
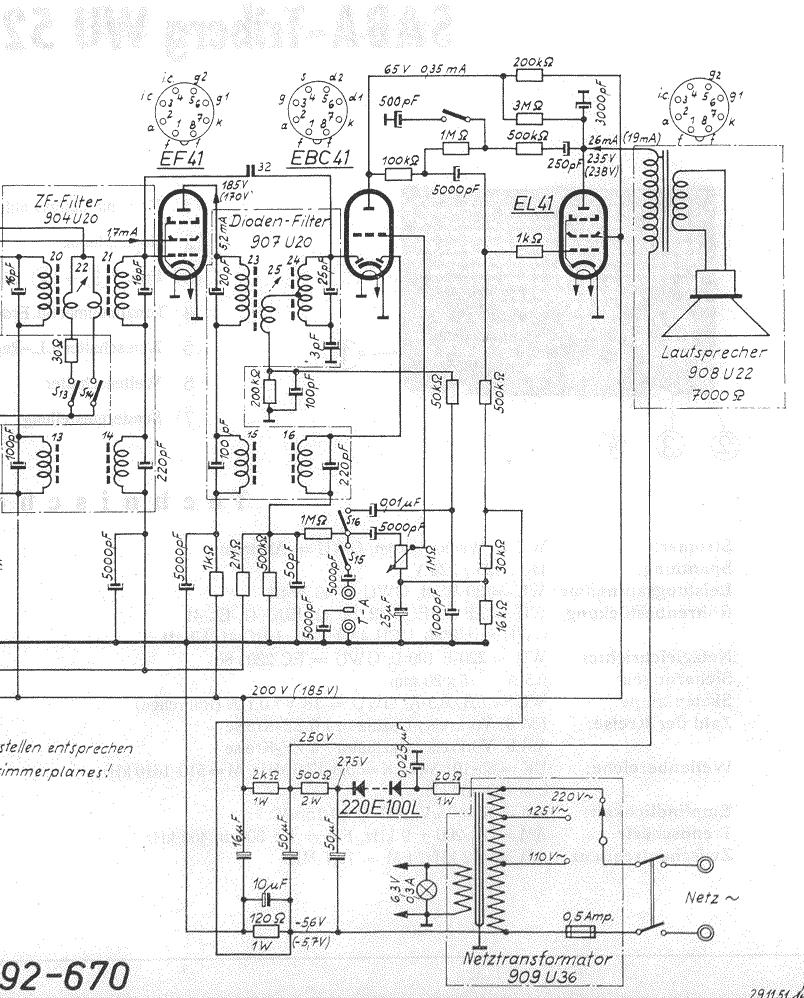
Die Anodenspannung an der EBC41 wird lt. Schaltbild mit ca. 65 V angegeben.
Bei mir sinkt diese Spannung nach Einschalten von über 250 V auf ca. 85V ab, um dann aber auf ca. 115 V wieder anzusteigen.
Was ich auch messe und versuche, tausche und probiere, an diesem Zustand ändert sich nichts.
Die Schaltung von Netzteil und Endstufe wurde mehrfach von mir geprüft, die Widerstandswerte sind gemessen und ok, die Kondensatoren getauscht. Netzseitig stimmen die Werte auch, ich habe nach der Diode 275 V, nach dem 500 Ohm Widerstand 250V, nach dem 2kOhm Widerstand 185V bei UKW.
Auch die negative Spannung am 120Ohm Widerstand stimmt exakt mit -5,7V.
An der Anode der EL41 liegen im Betrieb 230V.
Als Symptom habe ich noch, daß auch auf TA ein Lautstärke abhängiges Rauschen (wie auf MW ohne Sender) zu hören ist. Der Wellenschalter scheint aber ok zu sein. Außerdem kann ich bei Berühren des TA Anschlußes einen Brummton erzeugen,also schaltet er auf TA um.
Empfang ist generell verzerrt und mit dem Brumm-Rauschen unterlegt.
Getauscht wurden probeweise sämtliche Röhren gegen neu, v.a. EBC41 und EL41, aber auch die anderen.
Ich denke, wenn ich es schaffe, die Anodenspannung an der EBC41 auf Sollwert zu bringen, lassen sich weitere Probleme ,v.a. auch evtl. ein Abgleich, lösen, aber erst muß da der Fehler weg.
Was schlagt ihr vor, wonach hört sich das Problem an ?
Danke für Tips !
Grüße
Martin
Ich versuche seit geraumer Zeit ein SABA Triberg WU52 zum Leben zu erwecken, allerdings hänge ich ab folgender Stelle zur Zeit fest:
Die Anodenspannung an der EBC41 wird lt. Schaltbild mit ca. 65 V angegeben.
Bei mir sinkt diese Spannung nach Einschalten von über 250 V auf ca. 85V ab, um dann aber auf ca. 115 V wieder anzusteigen.
Was ich auch messe und versuche, tausche und probiere, an diesem Zustand ändert sich nichts.
Die Schaltung von Netzteil und Endstufe wurde mehrfach von mir geprüft, die Widerstandswerte sind gemessen und ok, die Kondensatoren getauscht. Netzseitig stimmen die Werte auch, ich habe nach der Diode 275 V, nach dem 500 Ohm Widerstand 250V, nach dem 2kOhm Widerstand 185V bei UKW.
Auch die negative Spannung am 120Ohm Widerstand stimmt exakt mit -5,7V.
An der Anode der EL41 liegen im Betrieb 230V.
Als Symptom habe ich noch, daß auch auf TA ein Lautstärke abhängiges Rauschen (wie auf MW ohne Sender) zu hören ist. Der Wellenschalter scheint aber ok zu sein. Außerdem kann ich bei Berühren des TA Anschlußes einen Brummton erzeugen,also schaltet er auf TA um.
Empfang ist generell verzerrt und mit dem Brumm-Rauschen unterlegt.
Getauscht wurden probeweise sämtliche Röhren gegen neu, v.a. EBC41 und EL41, aber auch die anderen.
Ich denke, wenn ich es schaffe, die Anodenspannung an der EBC41 auf Sollwert zu bringen, lassen sich weitere Probleme ,v.a. auch evtl. ein Abgleich, lösen, aber erst muß da der Fehler weg.
Was schlagt ihr vor, wonach hört sich das Problem an ?
Danke für Tips !
Grüße
Martin

